Powerful Storage, Simplified Deployment
Designed for Efficiency
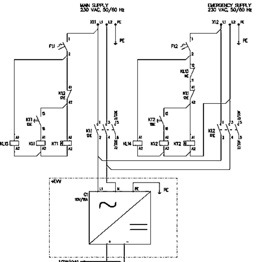
Green Tenaga offers energy storage products that are optimized for common customer applications but can be configured for specific use cases and requirements. All Green Tenaga products can be delivered as turnkey solutions to the customer including delivery services.
Containerized All-In-One
Pre-engineered integrated with PCS and transformer within the container
Versatility & Adaptability
Available in AIO, 10ft, or 20ft containerized units, suitable for diverse applications
Fire-Rated Safety
120-minute fire-resistant containers for extra protection
Advanced System Monitoring
Real-time data access in cloud with touchscreen controls for seamless operation










